D – przełącznik rozrusznika
F2 – Wyłącznik stykowy drzwi kierowcy
F3 – Wyłącznik drzwiowy po stronie pasażera obok kierowcy
F59 – Przełącznik zamka centralnego (od strony kierowcy)
F114 – Przełącznik zamka centralnego (po stronie pasażera obok kierowcy)
F124 – Przełącznik stykowy w bębnie zamka pokrywy bagażnika/alarmu antykradzieżowego/zamka centralnego
J268 – Jednostka sterująca systemem Mini-check
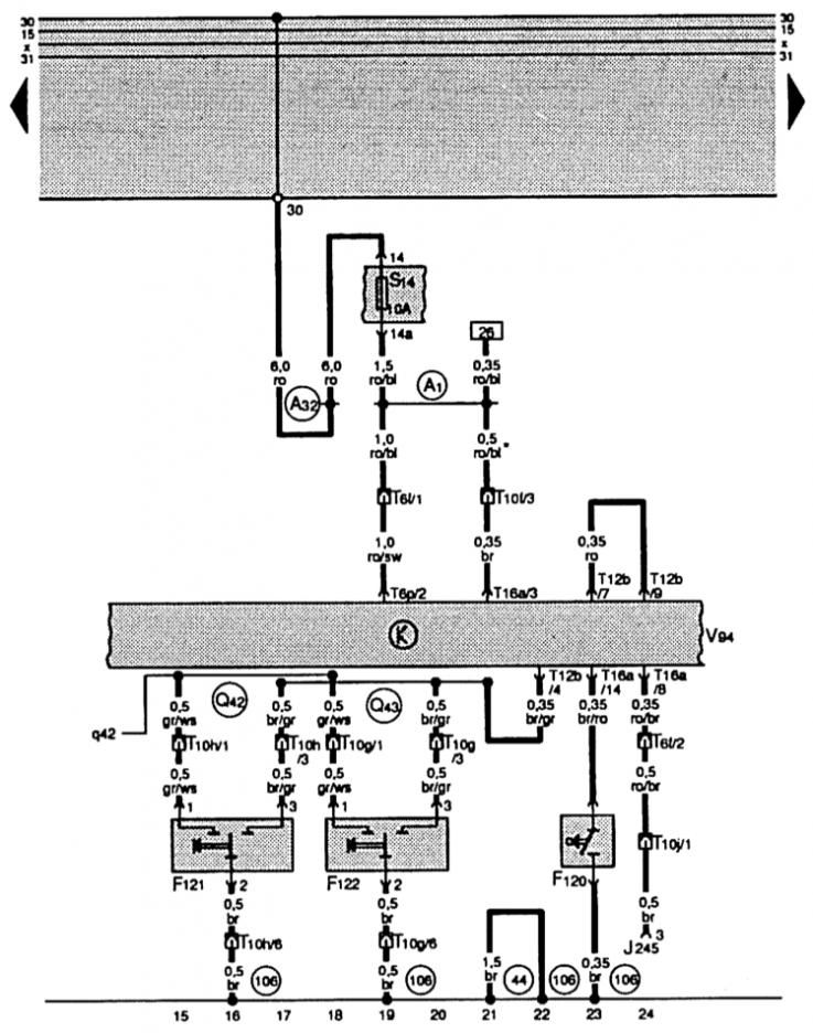
S111 – Bezpiecznik układu antykradzieżowego i zapobiegającego odjechaniu pojazdu
T6p – Złącze wtykowe 6-stykowe, czarne, złącze B na V94 w bagażniku po prawej stronie
T6q – Złącze wtykowe 6-stykowe, fioletowe, stacja złącza lewa, słupek A
T10f – Złącze wtykowe 10-stykowe, czarne, stacja złącza prawa, słupek A
T10q – Złącze wtykowe 10-stykowe, brązowe, stacja złącza prawa, słupek A
T10h – Złącze wtykowe 10-stykowe, brązowe, stacja złącza lewa, słupek A
T12b – Złącze wtykowe 12-stykowe, zielone, złącze A na V94 w bagażniku po prawej stronie
T16a – złącze wtykowe 16-pinowe, złącze C na V94 w bagażniku z prawej strony
T26 – Złącze wtykowe 26-stykowe żółte, na wkładce rozdzielnicy
V94 – silnik zamka centralnego z centralką sterującą opóźnionym wyłączeniem oświetlenia wnętrza i alarmem antykradzieżowym
F120 – wyłącznik kontaktowy antykradzieżowy. systemy
F121 – Zewnętrzny przełącznik alarmu antykradzieżowego w drzwiach kierowcy
F122 – Zewnętrzny przełącznik alarmu antykradzieżowego w drzwiach pasażera obok kierowcy
J245 – jednostka sterująca regulacją. dach rozsuwany
S14 – bezpiecznik w uchwycie
T6f – Złącze wtykowe 6-stykowe, pomarańczowe, stacja złącza prawa, słupek A
T6p – Złącze wtykowe 6-stykowe, czarne, złącze B na V94 w bagażniku po prawej stronie
T10f – Złącze wtykowe 10-stykowe, czarne, stacja złącza prawa, słupek A
T10g – Złącze wtykowe 6-stykowe, brązowe, stacja złącza prawa, słupek A
T10h – Złącze wtykowe 10-stykowe, brązowe, stacja złącza lewa, słupek A
T10j – Złącze wtykowe 10-stykowe, zielone, stacja złącza lewa, słupek A
A1 – podłączenie do plusa (30A), w wiązce przewodów na rozdzielnicy
A32 – podłączenie do plusa (30) w grupie przewodów rozdzielnicy
Q42 – połączenie (bębenek zamka jest otwarty), w grupie przewodów systemu antykradzieżowego DWA
Q43 – połączenie (bęben zamka jest zamknięty), w grupie przewodów systemu antykradzieżowego DWA
E18 – włącznik świateł przeciwmgielnych
G117 – czujnik podczerwieni z lewej strony zamka centralnego
G118 – czujnik podczerwieni po prawej stronie zamka centralnego
G170 – Czujnik ultradźwiękowy pozostawiony dla DWA
G171 - Czujnik ultradźwiękowy prawy do DWA
J347 – Jednostka sterująca czujnikiem ultradźwiękowym
K95 – lampka kontrolna
L46 – światło przeciwmgielne. lewe tylne światło
R – odbiornik radiowy
T1l – złącze wtykowe 1-pinowe brązowe w radiu
T4d – Złącze wtykowe, 4-stykowe, czarne, słupek B, lewe
T4e – Złącze wtykowe, 4-stykowe, czarne, słupek B, prawe
T6f – Złącze wtykowe 6-stykowe, pomarańczowe, stacja złącza prawa, słupek A
T10f – Złącze wtykowe 10-stykowe, czarne, stacja złącza prawa, słupek A
44 – punkt masy, kolumna A, lewa, dół
106 – połączenie uziemiające w grupie przewodów instalacji antykradzieżowej
* – dla tego kraju (Szwajcaria)
T16a – Złącze wtykowe 16-stykowe, złącze C na V94 w bagażniku po prawej stronie
V94 – Silnik zamka centralnego z opóźnionym zwalnianiem – jednostka sterująca – oświetlenie wnętrza i system alarmowy antykradzieżowy
A19 – przyłącze (58d), w grupie przewodów rozdzielnicy
A47 – przyłącze (55), w grupie przewodów rozdzielnicy
81 – podłączenie do uziemienia –1-, w grupie przewodów rozdzielnicy
106 – połączenie uziemiające, w zespole przewodów instalacji antykradzieżowej

Komentarze gości