Узлы со стороны двигателя
Общие инструкции: При теплом двигателе система охлаждения находится под избыточным давлением. Для сброса избыточного давления следует предварительно накрыть крышку рас-шир. бачка ветошью и осторожно ее открыть. При теплом двигателе система охлаждения находится под давлением. При необходимости перед выполнением ремонтных работ стравить давление. Для установки пружинных хомутов рекомендуется использовать клещи для шланговых хомутов «V.A.G 1921» или клещи для шланговых хомутов «VAS6340». Прокладки иуплотн. кольца необходимо заменить. Стрелки, нанесенные на концах трубок и шлангов системы охлаждения, должны находиться друг против друга.
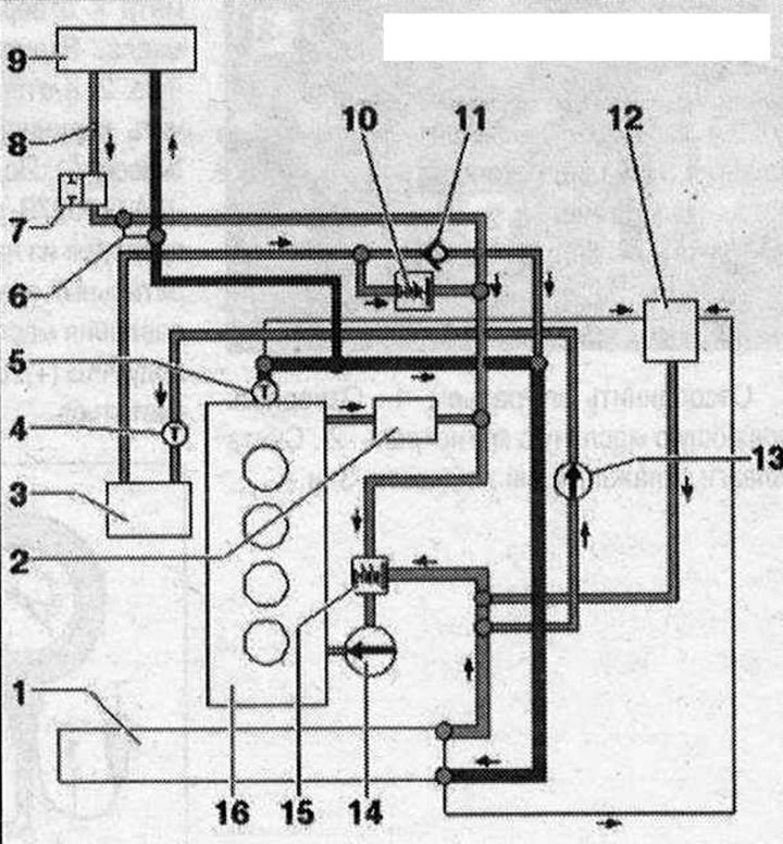
Схема соединения шлангов 1. Радиатор, после замены слить старую и залить новую ОЖ; 2. Радиатор масла; 3. Радиатор системы рециркуляции ОГ; 4. Датчик температуры ОЖ на выходе радиатора «G83»; 5. Датчик температуры ОЖ «G62»; 6. Байпасный клапан, предусматривается не всегда, в зависимости от даты изготовления и исполнения а/м; 7. Запорный клапан подачи ОЖ, предусматривается не всегда, в зависимости от даты изготовления и исполнения а/м; 8. Вентиляционное отверстие; 9. Теплообменник, после замены слить старую и залить новую ОЖ; 10. Термостат со шлангами; 11. Обратный клапан; 12. Расширительный бачок, с крышкой; 13. Насос радиатора системы рециркуляции ОГ «V400»; 14. Насос ОЖ; 15. Термостат; 16. ГБЦ/блок цилиндров, после замены слить старую и залить новую ОЖ

Комментарии посетителей