Блок управления многоточечным впрыском, реле топливного насоса, диагностический разъем, лямбда-зонды с обогревом.
Включатель стартера, реле разгрузки Х-контакта.
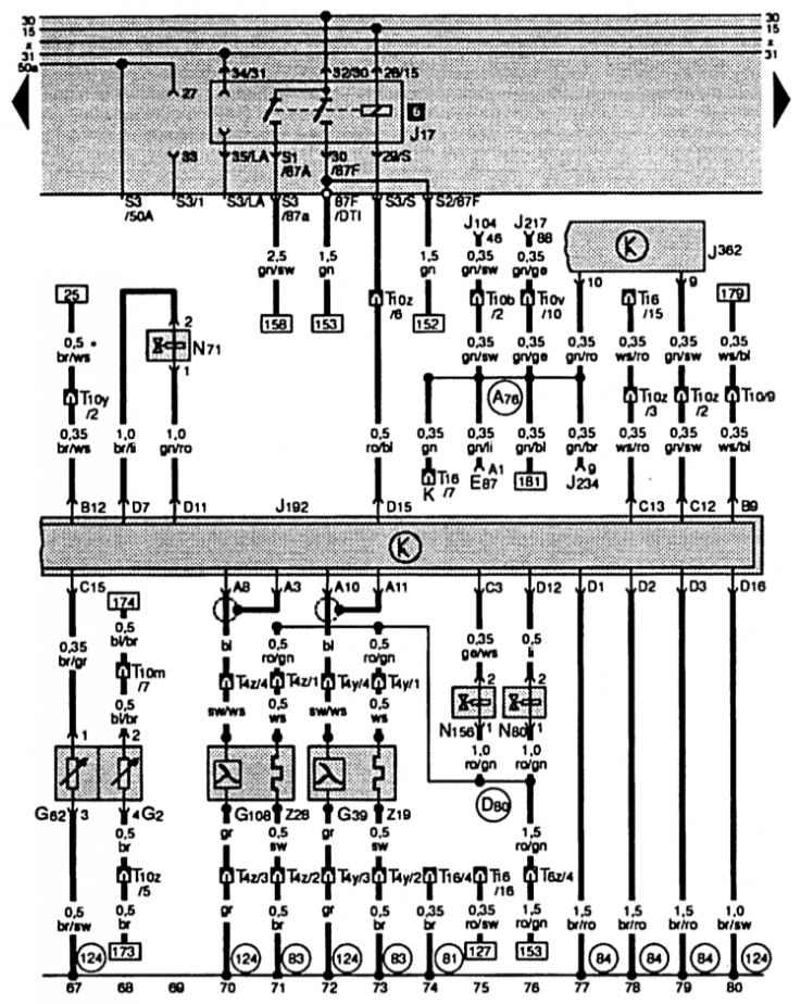
E87 — модуль управления и индикатора климатической установки/Climatronic
G4 – датчик момента зажигания
G28 – датчик числа оборотов двигателя
J104 – блок управления ABS c EDS
J189 – система автоконтроля
J192 – блок управления многоточечным впрыском
J217 – блок управления автоматической коробкой передач
T3l – штекерный разъем, 3-штырьковый, черный, в двигательном отсеке слева
T3m – штекерный разъем, 3-штырьковый, серый, в двигательном отсеке слева
T6g – штекерный разъем, 6-штырьковый, серый, станция разъемов справа, стойка А
T6z – штекерный разъем, 6-штырьковый, красный, станция соединения эл. коробки, увлажняющая коробка
T10 – штекерный разъем, 10-штырьковый, коричневый, станция соединения эл. коробки, увлажняющая коробка
A76 – соединение (клемма К, диагностика) на распределительном щите группы проводов
D80 – соединение с плюсом (87а – для электромагнитного клапана угольного фильтра – система), в группе проводов в двигательном отсеке
81 – соединение с массой –1-, на распределительном щите группы проводов
T10b – штекерный разъем, 10-штырьковый, оранжевый, станция разъемов справа, стойка А
T10m – штекерный разъем, 10-штырьковый, черный, станция соединения эл. коробки, увлажняющая коробка
T10x – штекерный разъем, 10-штырьковый, синий, станция разъемов справа, стойка А
T10y – штекерный разъем, 10-штырьковый, синий, станция разъемов справа, стойка А
T10z – штекерный разъем, 10-штырьковый, желтый, станция соединения эл. коробки, увлажняющая коробка
124 – соединение с массой, в группе проводов в двигательном отсеке справа
* – автомобили с АКП
** – провод отсутствует в автомобилях с климатической установкой
*** – автомобили c ABS
**** – автомобили с системой автоконтроля
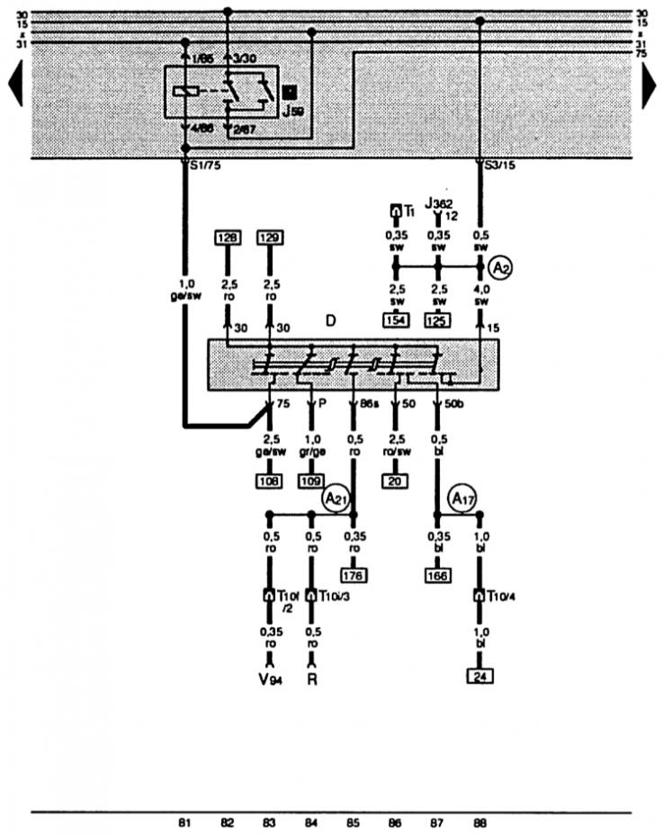
А21 – соединение (86s), в группе проводов распределительного щита
E87 – модуль управления и индикатора климатической установки/Climatronic
G2 – датчик температуры охл. жидкости
G39 – лямбда-зонд
G62 – датчик температуры охл. жидкости
G108 – лямбда-зонд II
J17 – реле топливного насоса
J104 – блок управления ABS c EDS
J192 – блок управления многоточечным впрыском
J217 – блок управления АКП
J234 – блок управ. подушкой безопасности
J362 – блоки управления системой предотвращения отъезда автомобиля
N71 – клапан стабилизации ХХ
N80 – электромагнитный клапан I угольного фильтра системы
N156 – клапан регистрового переключения впускного коллектора
T4y – штекерный разъем, 4-штырьковый, черный, в двигательном отсеке справа
T4z – штекерный разъем, 4-штырьковый, черный, в двигательном отсеке справа
83 – соединение с массой –1-, в группе проводов впереди справа
84 – соединение с массой, масса двигателя, в группе проводов впереди справа
T6z – штекерный разъем, 6-штырьковый, красный, станция соединения эл. коробки, увлажняющая коробка
T10 – штекерный разъем, 10-штырьковый, коричневый, станция соединения эл. коробки, увлажняющая коробка
T10b – штекерный разъем, 10-штырьковый, оранжевый, станция разъемов слева, стойка А
T10m – штекерный разъем, 10-штырьковый, черный, станция соединения эл. коробки, увлажняющая коробка
T10v – штекерный разъем, 10-штырьковый, коричневый, станция разъемов справа, стойка А
T10y – штекерный разъем, 10-штырьковый, синий, станция соединения эл. коробки, увлажняющая коробка
T10z – штекерный разъем, 10-штырьковый, желтый, станция соединения эл. коробки, увлажняющая коробка
T16 – штекерный разъем, 16-штырьковый, (подключение для диагностики), средняя консоль сзади
Z19 – обогрев лямбда-зонда
Z28 – обогрев лямбда-зонда II
D – включатель стартера
J59 – реле разгрузки Х-контакта
J362 – блок управления предотвращения отъезда автомобиля
R – радио
Т1 – штекерный разъем, 1-штырьковый
Т10 – штекерное соединение, 10-штырьковое, станция соединения эл. коробки, увлажняющая коробка
Т10f – штекерный разъем, 10-штырьковый, черный, станция разъемов справа, стойка А
Т10i – штекерный разъем, 10-штырьковый, черный, в сред. конс.
V94 – двигатель центрального замка с блоком управления для замедленного выключения освещения салона и противоугонная сигн. установка
А2 – соединение с плюсом (15) в группе проводов распределительного щита
А17 – соединение (61), в группе проводов распределительного щита

Комментарии посетителей