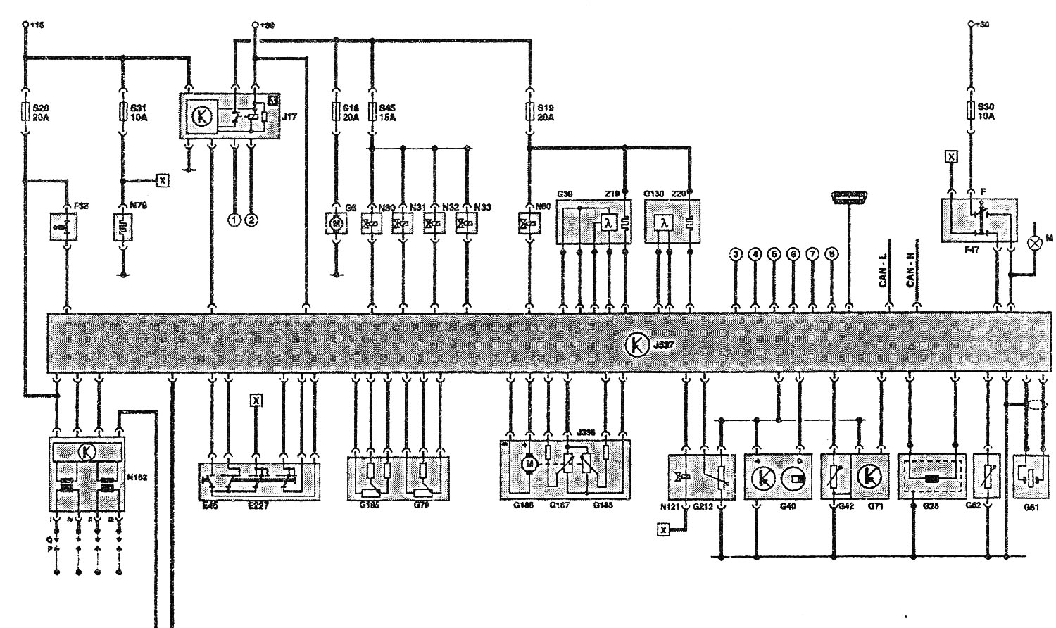
Функциональная схема двигателя 1,4 л (55 кВт) AUA
| E45 | Переключатель управления круиз-контроля |
| Е227 | Клавиша круиз-контроля |
| F | Выключатель стоп-сигналов |
| F36 | Выключатель педали сцепления |
| F47 | Выключатель педали тормоза |
| G6 | Топливный насос |
| G28 | Датчик оборотов двигателя |
| G39 | Лямбда-зонд перед катализатором |
| G40 | Датчик Холла |
| G42 | Датчик температуры воздуха на впуске |
| G61 | Датчик детонации 1 |
| G62 | Датчик температуры охлаждающей жидкости |
| G71 | Датчик давления во впускном коллекторе |
| G79 | Датчик положения педали акселератора |
| G130 | Лямбда-зонд за катализатором |
| G185 | Датчик 2 положения педали акселератора |
| G186 | Привод дроссельной заслонки (электрический привод акселератора) |
| G187 | Датчик угла поворота 1 привода дроссельной заслонки (электр. привод акселератора) |
| G188 | Датчик угла поворота 2 привода дроссельной заслонки (электр. привод акселератора) |
| G212 | Потенциометр рециркуляции ОГ |
| J17 | Реле топливного насоса |
| J218 | Процессор в комбинации приборов |
| J338 | Блок дроссельной заслонки |
| J537 | Блок управления системы впрыска 4LV |
| M9/10 | Лампа левого/ правого стоп-сигнала |
| N30...33 | Форсунки цилиндров 1...4 |
| N79 | Нагревательный резистор (системы вентиляции картера) |
| N80 | Электромагнитный клапан абсорбера |
| N121 | Управляемый модулированным сигналом клапан системы рециркуляции ОГ |
| N152 | Катушка зажигания |
| P | Наконечник свечного провода |
| Q | Свечи зажигания |
| Z19 | Нагревательный элемент лямбда-зонда |
| Z29 | Нагревательный элемент лямбда-зонда 1, за катализатором |
Дополнительные сигналы:
- (1) Сигнал удара, блок управления подушек безопасности
- (2) Сигнал «Клемма 50», замок зажигания
- (3) Генератор, клемма DF
- (4) Сигнал скорости (от процессора J218)
- (5) Компрессор кондиционера (увеличение оборотов)
- (6) Уровень топлива в баке*
- (7) Сигнал TD*
- (8) Компрессор кондиционера
Шина CAN Н = шина CAN-привод
Шина CAN L = шина CAN-привод
[x] Соединение на функциональной схеме
* отсутствует при CAN-совместимом процессоре J218


Комментарии посетителей