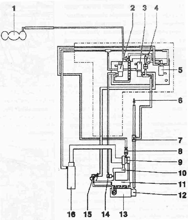
Схема на свързване на вакуумен маркуч:
1. Вакуумен приемник
2. Дроселна клапа "N₂11"
3. EGR клапан "N18"
4. Възвратен клапан, бяла клема за соленоиден вентил за ограничаване на налягането на усилване "N75"
5. Електромагнитен клапан за ограничаване на налягането на усилване "N75"
6. Към регулатора на спирачното усилие
7. Възвратен клапан
8. Регулатор на налягането при вакуумно усилване
9. Турбокомпресор
10. Интеркулер
11. Всмукателен колектор
12. Тандемна помпа за подаване на гориво и захранване на вакуумна система
13. Цилиндрова глава
14. Вакуум регулатор на клапата на всмукателния колектор
15. Механичен клапан на EGR системата (компонент на тръбата за всмукване на въздух, може да се смени само като цялостна единица с тръбата за всмукване на въздух)
16. Въздушен филтър

Коментари на посетители