Popravak Chevrolet Popravak Toyota Popravak Honda Popravak AvtoVAZ Popravak Mercedes-Benz Popravak BMW Popravak Opel
Glavna  |  Kontakti  |  Mapa stranice  |    
Hrvatski Русский
English
Български
Беларускі
Український
Српски
Română
Polski
Slovenský
Magyar
AudiManual.ru
 
 
 
 
 
 
 
 
 
 
  • AUDI 80
  • AUDI 100
  • AUDI A3
  • AUDI A4
  • AUDI A6
  • AUDI A8
  • AUDI Q
  • OSTALO
  • ČLANCI
B8 (2007-2015) B7 (2004-2008) B6 (2000-2006) B6 (2000-2006, benzin) B5 (1994-2001) B5 (1994-2001, benzin)

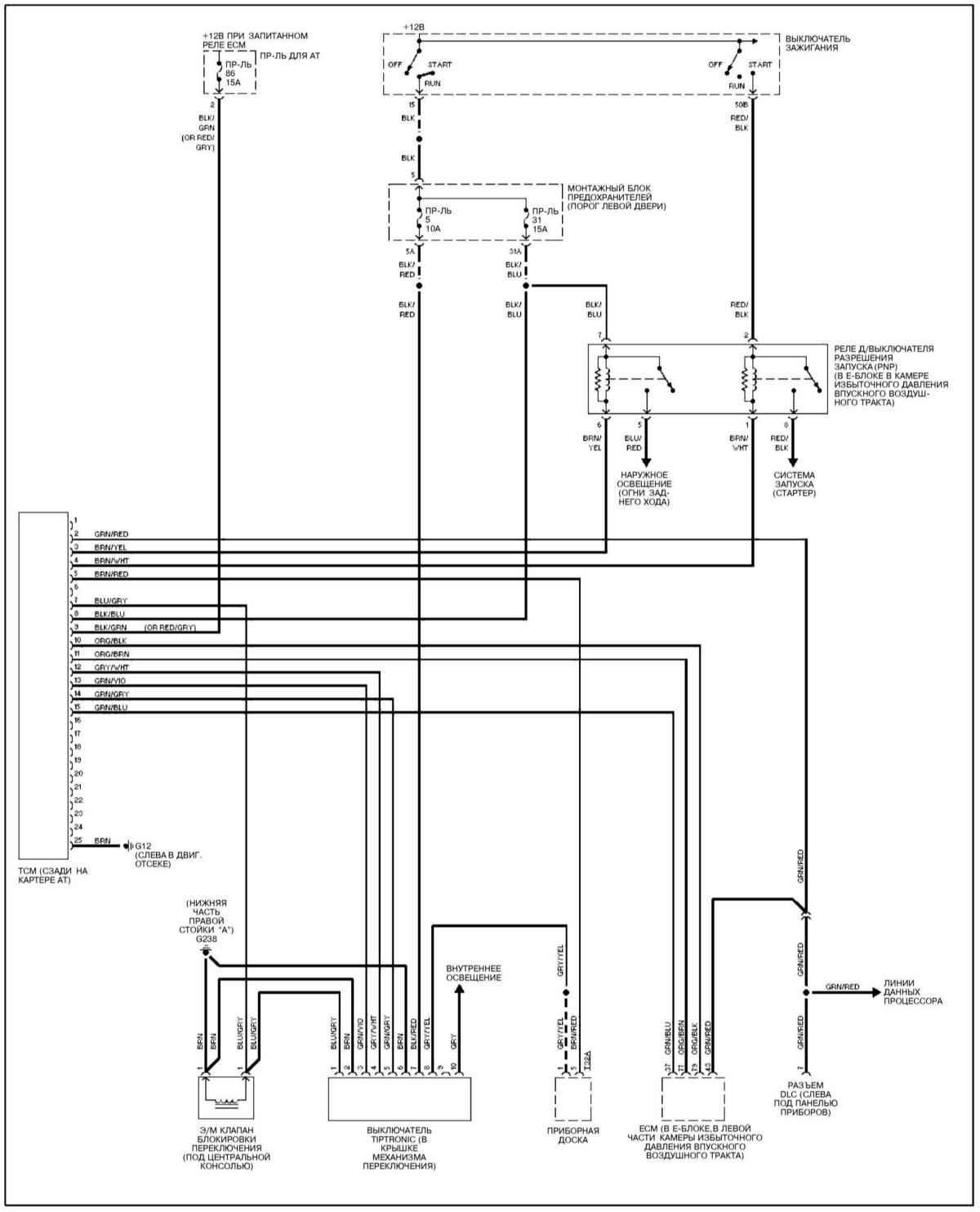
Kontinuirano varijabilni automatski mjenjač (CVT) (Audi A4 B6)

  • Glavna
  • Audi A4
  • B6 (2000-2006)
  • Električna oprema
  • Električni krugovi
  • Kontinuirano varijabilni automatski mjenjač (CVT)
            0
Otvori veliku sliku u novom prozoru »
Otvori veliku sliku u novom prozoru »

Oznake za ove i druge električne pogledajte ovdje.

Izvorna verzija nalazi se na portalu AudiManual
Članak je provjerio auto stručnjak Elisej Ermolajev
Ovaj je članak dostupan na ruski, engleski, bugarski, bjeloruski, ukrajinski, srpski, rumunjski, poljski, slovački, mađarski

Dijeljenje informacija:
Prethodni članci
Audi A4 B6: Električni krugovi
Sljedeći članci

Standardni tip automatskog mjenjača
AT blokada mjenjača, CVT modeli
Komunikacijska sabirnica (CAN)
Putno računalo
AT blokada mjenjača, modeli s 5-brzinskim AT
Sustav elektroničkog servo upravljanja
Signali istrošenosti kočionih pločica
Sustav protiv blokiranja kotača (ABS)


Slični članci o drugim modelima automobila marke Audi:
Automatski mjenjač — demontaža i montaža Audi 80 B3 (1986-1991, benzin)
Automatski mjenjač Audi 100 C3 (1982-1990, dizel)
Automatski mjenjač Audi A3 Typ 8L (1996-2003)
Automatski mjenjač Audi A6 C5 (1997-2004)
Automatski mjenjač Audi A8 D2 (1994-2002)
Automatski korektor farova Audi Q5 Typ 8R (2008-2017)
Link na ovu stranicu u različitim formatima


Komentari posjetitelja

Još nema komentara


Koliko će 38 + 22 =
       



A4(B8, 2007-2015) 
  • Opće informacije
  • Instrukcija za uporabu
  • Pogonska jedinica
  • Benzinski motori 1.8 l
  • Benzinski motori 1.8/2.0 l
  • Benzinski motori 3.0 l
  • Benzinski motori 3.2 l
  • Sustav goriva (benzin)
  • Dizelski motori 2.0 l (CA*)
  • Dizelski motori 2.0 l (CJCB)
  • Dizelski motori 2.7/3.0 l
  • Dizelski motori 3.0 l
  • Sustav goriva (dizel)
  • Mjenjačka kutija
  • Ručni mjenjač 0B1
  • Ručni mjenjač 0B2
  • Ručni mjenjač 0B3
  • Ručni mjenjač 0B4
  • Automatski mjenjač 0B5
  • Automatski mjenjač 0B6
  • Automatski mjenjač 0AW
  • Pogon na sva četiri kotača
  • Šasija
  • Prednji ovjes
  • Stražnji ovjes
  • Kočioni sustav
  • Sustav upravljanja
  • Karoserija
  • Eksterijer
  • Unutrašnjost
  • Sjedala
  • Vrata, brave i prozori
  • Sigurnosni sustav
  • Grijanje i klimatizacija
  • Električna oprema
  • Audio sustav
  • Uređaji za napajanje
  • Oprema i uređaji
  • Rasvjeta i lampe
  • Električne sheme
 
A4(B7, 2004-2008) 
  • Opće informacije
  • Uvod u priručnik
  • Rješavanje problema
  • Instrukcija za rad
  • Održavanje
  • Pogonska jedinica
  • Benzinski motori 2.0 (ALT)
  • Benzinski motori 2.0 (TFSI)
  • Benzinski motori 1.8 (MPI)
  • Dizel motori
  • Rashladni sustav
  • Klima uređaj
  • Napajanje i ispušni sustav
  • Sustav paljenja
  • Pokretanje i punjenje
  • Prijenos
  • Spojka
  • Mehanička kutija
  • Automatski mjenjač
  • Pogonske osovine
  • Šasija
  • Kočioni sustav
  • Prednji ovjes
  • Stražnji ovjes
  • Upravljanje
  • Karoserija
  • Eksterijer
  • Interijer
  • Električna oprema
  • Oprema i instrumenti
  • Rasvjeta i alarm
  • Brisači i perači vjetrobrana
  • Električni dijagrami
  • Električni dijagrami (od 2007.)
 
A4(B6, 2000-2006) 
  • Opće informacije
  • Opis vozila
  • Korisnički priručnik
  • Održavanje
  • Pogonska jedinica
  • Benzinski motor
  • Dizelski motor
  • Sustav podmazivanja
  • Sustav hlađenja
  • Sustav opskrbe
  • Sustav ubrizgavanja
  • Ispušni sustav
  • Paljenje i kontrola
  • Prijenos
  • Mjenjač
  • Spojka i poluosovine
  • Šasija
  • Kočioni sustav
  • Ovjes automobila
  • Upravljanja
  • Karoserija
  • Grijanje i ventilacija
  • Eksterijer (vanjski elementi)
  • Interijer (unutarnji elementi)
  • Električna oprema
  • Uređaji za napajanje
  • Rasvjeta i uređaji
  • Električni krugovi
 
A4(B6, 2000-2006, benzin) 
  • Opće informacije
  • Uvod u vodič
  • Njega automobila
  • Pogonska jedinica
  • Popravak motora
  • Sustav podmazivanja
  • Sustav hlađenja
  • Sustav ubrizgavanja i upravljanja
  • Sustav za paljenje
  • Napajanje i ispušni sustav
  • Prijenos
  • Spojka i poluosovine
  • Mjenjačka kutija
  • Šasija
  • Ovjes i kotači
  • Upravljanja
  • Kočioni sustav
  • Karoserija
  • Interijer
  • Eksterijer
  • Električna oprema
  • Oprema i uređaji
  • Rasvjeta i signalizacija
  • Uređaji za napajanje
  • Električni krugovi
 
A4(B5, 1994-2001) 
  • Opće informacije
  • Uvod u vodič
  • Njega automobila
  • Održavanje (benzin)
  • Održavanje (dizel)
  • Pogonska jedinica
  • Benzinski motori
  • Dizel motori
  • Remont motora
  • Sustav hlađenja
  • Ubrizgavanje goriva (benzin)
  • Sustav goriva (dizel)
  • Ispušni sustav
  • Sustav za paljenje
  • Prijenos
  • Kvačilo
  • Mehanička kutija
  • Automatska kutija
  • Pogonske osovine
  • Šasija
  • Kočioni sustav
  • Ovjes automobila
  • Upravljanja
  • Karoserija
  • Eksterijer
  • Interijer
  • Vrata, brave i prozori
  • Grijanje i ventilacija
  • Električna oprema
  • Uređaji za napajanje
  • Oprema i uređaji
  • Električni krugovi
 
A4(B5, 1994-2001, benzin) 
  • Opće informacije
  • Opis vozila
  • Održavanje
  • Pogonska jedinica
  • Popravak motora
  • Turbo punjenje
  • Ispušni sustav
  • Sustav hlađenja
  • Sustav za paljenje
  • Sustav goriva
  • Motronic sustav ubrizgavanja
  • MPI i MPFI sustav ubrizgavanja
  • Prijenos
  • Kvačilo
  • Mjenjač i osovine
  • Šasija
  • Upravljanja
  • Ovjes automobila
  • Kočioni sustav
  • Kotači i gume
  • Karoserija
  • Grijanje i ventilacija
  • Dijelovi tijela
  • Električna oprema
  • Osigurači i releji
  • Uređaji za napajanje
  • Rasvjeta i lampe
  • Alati i uređaji
  • Električni krugovi
 
AudiManual.ru © 2017-2026 · Mobilna verzija · Povratne informacije · Mapa stranice: EN BG BY UA RS HR RO PL SK HU · Pretraživanje stranice · Vijesti i članci
80 B2 · 80 B3 benzin · 80 B3 · 80 B4 · 100 C3 dizel · 100 C3 benzin · 100 C3 · 100 C4 benzin · 100 C4 · A3 Typ 8L · A4 B5 benzin · A4 B5 · A4 B6 benzin · A4 B6 · A4 B7 · A4 B8 · A6 C4 · A6 C5 · A6 C5 Allroad · A8 D2 · Q5 Typ 8R · Audi A2 · 0.052
Ova stranica koristi kolačiće 🍪. Kliknite gumb da biste prihvatili tu činjenicu.