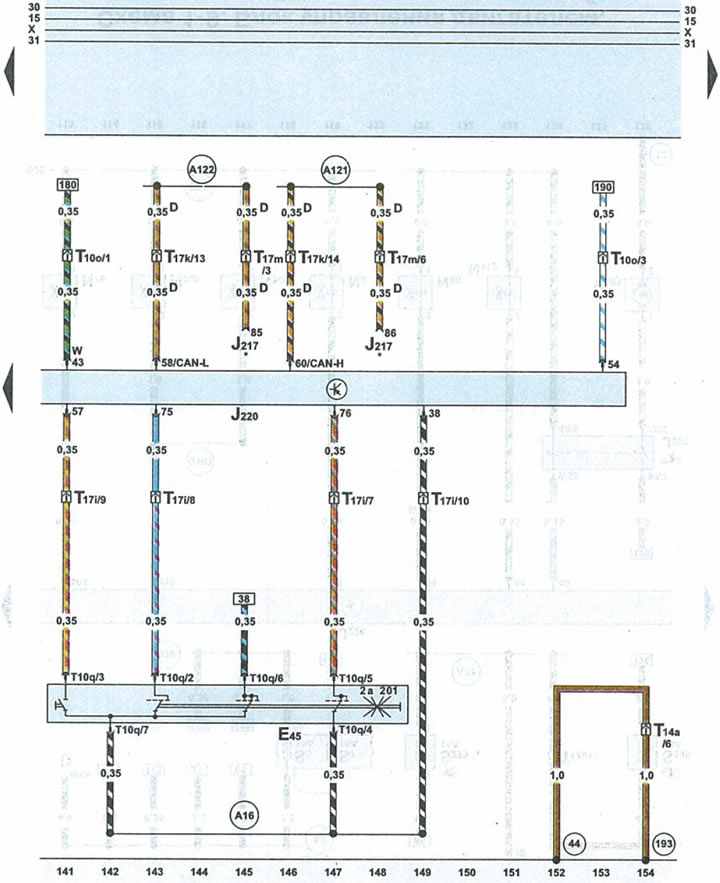
Схема 1-11. Блок кіравання рухавіком, выключальнік круіз-кантролю

| Е45 | выключальнік круіз-кантролю |
| J217 | блок кіравання АКПП |
| J220 | блок кіравання рухавіком |
| Т10о | 10-кантактны штэкер карычневага колеру на блоку засцерагальнікаў і рэле пад абцякальнікам |
| T1Oq | 10-кантактны штэкер чорнага колеру выключальніка круіз-кантролю |
| Т14а | 14-кантактны штэкер чорнага колеру з левага боку маторнага адсека |
| T17i | 17-кантактны штэкер белага колеру на блоку засцерагальнікаў і рэле пад абцякальнікам |
| Т17k | 17-кантактны штэкер чырвонага колеру на блоку засцерагальнікаў і рэле пад абцякальнікам |
| Т17m | 17-кантактны штэкер сіняга колеру на правым баку пярэдняй стойкі |
| 44 | кропка "масы" (-) на левай частцы перадпакоя стойкі ўнізе |
| 193 | провад 1 "масы" (-) у джгуце правадоў вентылятара радыятара |
| А16 | провад круіз-кантролю ў джгуце правадоў панэлі прыбораў |
| А121 | провад шыны (High-Bus) абмену дадзенымі ў джгуце правадоў панэлі прыбораў |
| А122 | провад шыны (Low-Bus) абмену дадзенымі ў джгуце правадоў панэлі прыбораў |
| D | шыны абмену дадзенымі |
| * | аўтамабілі з АКПП |

Каментары наведвальнікаў