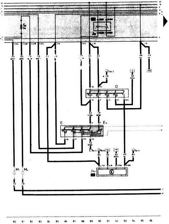
Выключатель зажигания. Переключатель наружного освещения. Звуковой сигнализатор невыключенных габаритных огней и радиоприемника

- D — выключатель зажигания
- Е1 — переключатель наружного освещения
- Е19 — переключатель габаритного света
- J59 — разгрузочное реле контакта «X» переключателя наружного освещения
- J152 — звуковой сигнализатор невыключенных габаритных огней и радиоприемника
- М1 — лампа габаритного света в левой фаре
- М3 — лампа габаритного света в правой фаре
- S6 — предохранитель в монтажном блоке Т6k — 6-штекерный разъем (черного цвета, сзади комбинации приборов)
- Т10b — 10-штекерный разъем (коричневого цвета, сзади комбинации приборов)
- Т10с — 10-штекерный разъем (черного цвета, сзади комбинации приборов)
[Информация получена с данного ресурса «AUDImanual.ru»]
