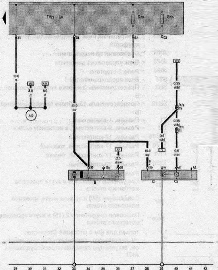
Стартер, Генератор, Регулятор напряжения, Разветвитель 2 клеммы 30, Разъём для пуска от внешнего источника питания

- В - Стартер
- С - Генератор
- С1 - Регулятор напряжения
- S204 - Предохранитель 1 (30)
- S205 - Предохранитель 2 (30)
- Т17e - Разъем. 17-контактный, красный
- Т17r - Разъем, 17-контактный, белый
- TV22 - Разветвитель 2 клеммы 30
- U6 - Разъём для пуска от внешнего источника питания
- 131 - Соединение с массой 2 в жгуте проводов моторного отсека
- A52 - Плюсовое соединение 2 (30) в жгуте проводов комбинации приборов и органов управления
- * - см. актуальную схему электрооборудования для вентиляторов радиатора
| ws | белый | sw | чёрный |
| ro | красный | rt | красный |
| br | коричневый | gn | зелёный |
| bl | синий | gr | серый |
| li | лиловый | vi | лиловый |
| ge | жёлтый | or | оранжевый |
| rs | розовый |

Комментарии посетителей