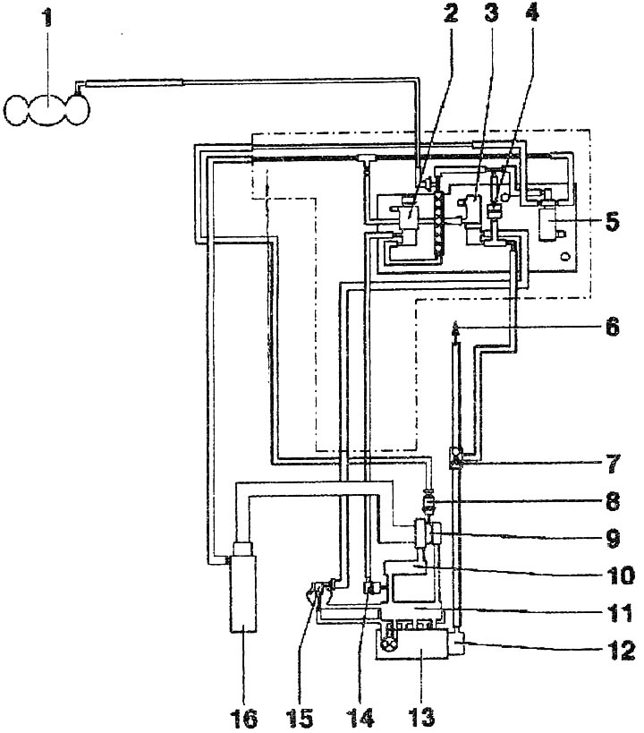
Схема подключения вакуумных шлангов (двигатели ATL, ВНС):
1. Вакуумный ресивер
2. Клапан дроссельной заслонки «N₂11»
3. Клапан рециркуляции ОГ «N18» (только ВНС)
4. Обратный клапан, разъем белого цвета к электромагнитному клапану ограничения давления наддува «N75»
5. Электромагнитный клапан ограничения давлено наддува «N75»
6. К усилителю тормозов
7. Обратный клапан
8. Силовой вакуумный пневмоэлемент регулирования давления наддува
9. Турбокомпрессор
10. Интеркулер
11. Впускной коллектор
12. Тандемный насос подачи топлива и вакуума
13. ГБЦ
14. Силовой вакуумный пневмоэлемент заслонки впускного коллектора (только ВНС)
15. Механический клапан рециркуляции ОГ. Элемент штуцера впускного коллектора, может быть заменен только в комплекте со штуцером впускного коллектора
16. Воздушный фильтр

Комментарии посетителей