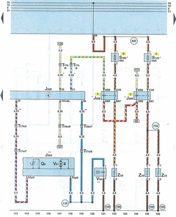
Схема 3-9. Дадатковы (стаяначны) ацяпляльнік

| J248 | блок кіравання рухавіком |
| J359 | рэле малой прыступкі абагравання |
| J360 | рэле высокай прыступкі абагравання |
| J364 | рэле малой прыступкі абагравання |
| Q8 | свечка ацяпляльніка з кантролем узгарання |
| S109 | засцерагальнік дадатковага ацяпляльніка |
| S143 | засцерагальнік 2 дадатковага ацяпляльніка |
| T6z | 6-кантактны штэкер блока кіравання дадатковым ацяпляльнікам |
| Т10n | 10-кантактны штэкер аранжавага колеру каля блока засцерагальнікаў і рэле пад абцякальнікам |
| Т17k | 17-кантактны штэкер чырвонага колеру на блоку засцерагальнікаў і рэле пад абцякальнікам |
| Т17о | 17-кантактны штэкер белага колеру на левым баку пярэдняй стойкі |
| V6 | вентылятар наддува паветра ацяпляльніка |
| V54 | дазіровачная помпа |
| Z35 | элемент напальвання дадатковага ацяпляльніка |
| 146 | злучэнне 1 з "масай" (-) у джгуце правадоў стаяначнага ацяпляльніка |
| 156 | злучэнне з "масай" (-) у джгуце правадоў сістэмы сілкавання |
| А57 | провад клемы 30 у джгуце правадоў панэлі прыбораў |
| F32 | провад стаяначнага ацяпляльніка ў джгуце правадоў сістэмы харчавання |
| L35 | злучэнне 3 у джгуце правадоў дадатковага ацяпляльніка |
| * | аўтамабілі без стаяначнага ацяпляльніка |
| ** | аўтамабілі са стаяначным ацяпляльнікам |

Каментары наведвальнікаў