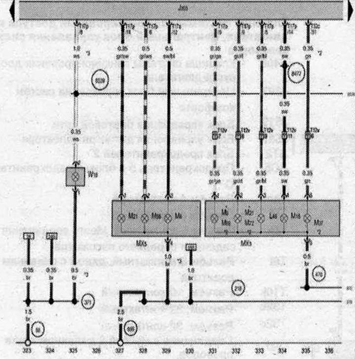
Центральный блок управления систем комфорта, Левый задний фонарь, Левый задний фонарь 2, Плафон освещения багажного отсека, левый

- J393 - Центральный блок управления систем комфорта
- L46 - Лампа левого противотуманного фонаря
- МХЗ - Левый задний фонарь
- МХ5 - Левый задний фонарь 2
- М6 - Лампа заднего левого указателя поворота
- М16 - Лампа левого фонаря заднего хода
- М21 - Лампа левых стоп-сигнала и габаритного огня
- М37 - Лампа заднего левого бокового габаритного фонаря
- М58 - Лампа 2 левого стоп-сигнала и габаритного огня
- М69 - Лампа левого стоп-сигнала, габаритного огня и указателя поворота
- М72 - Лампа 2 левого стоп-сигнала, указателя поворота и габаритного огня
- T12v - Разъём, 12-контактный, в заднем бампере
- Т17о - Разъем, 17-контактный
- Т17р - Разъем, 17-контактный
- Т32с - разъем, 32-контактный
- W18 - Плафон освещения багажного отсека, левый
- 50 - Точка соединения с массой в багажном отсеке слева
- 218 - Соединение с массой 1 в жгуте проводов двери/крышки багажного отсека
- 371 - Соединение с массой 6 в главном жгуте проводов
- 470 - Соединение с массой 1 в жгуте проводов заднего бампера
- 666 - Точка соединения с массой на крыше сзади справа
- 8477 - Соединение 13 в главном жгуте проводов
- 8539 - Соединение 30 в главном жгуте проводов
- * - кроме а/м в комплектации для рынка США
- *2 - только а/м в комплектации для рынке США
- *3 - Размер сечения зависит от комплектации
| ws | белый | sw | чёрный |
| ro | красный | rt | красный |
| br | коричневый | gn | зелёный |
| bl | синий | gr | серый |
| li | лиловый | vi | лиловый |
| ge | жёлтый | or | оранжевый |
| rs | розовый |

Комментарии посетителей