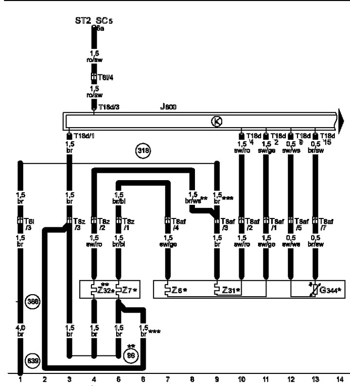
16-1 Падагрэў сядзення кіроўцы
* Мадэлі без вентыляцыі сядзенні
** Больш не выкарыстоўваецца, паступовае змяненне
*** Паступовая змена
16-2 Вентыляцыя сядзення кіроўцы
* Мадэлі з вентыляцыяй сядзення
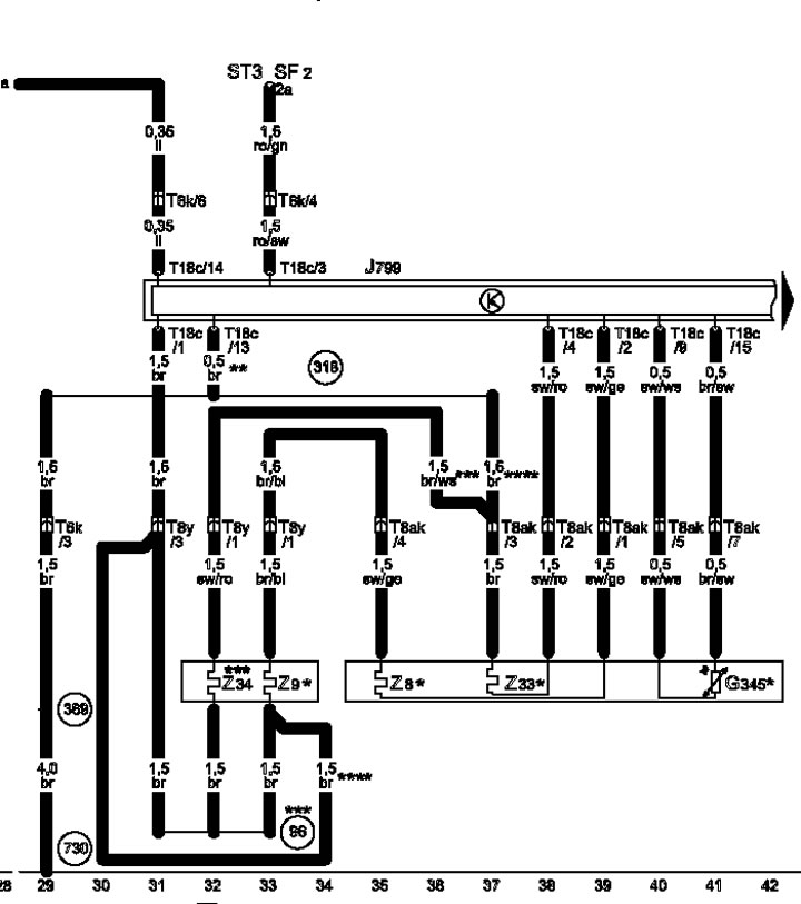
16-3 Падагрэў сядзенні пасажыра
* Мадэлі без вентыляцыі сядзенні
** Кодавы кабель, сядзенне пасажыра
*** Больш не выкарыстоўваецца, паступовае змяненне
**** Паступовая змена
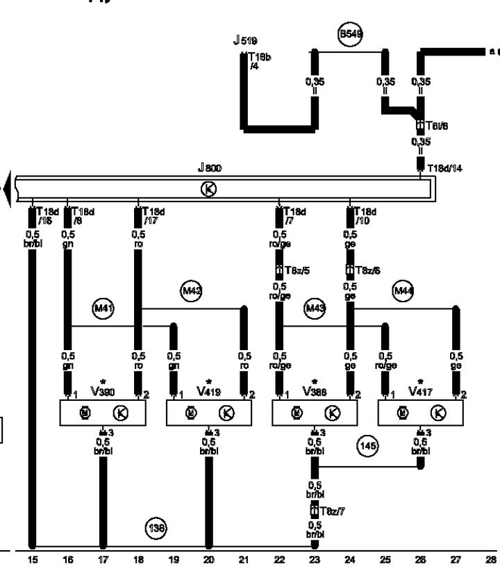
16-4 сядзенні Вентыляцыя пасажыра
* Мадэлі з вентыляцыяй сядзення

Каментары наведвальнікаў