Ремонт Chevrolet Ремонт Toyota Ремонт Honda Ремонт AvtoVAZ Ремонт Mercedes-Benz Ремонт BMW Ремонт Opel
Главная  |  Контакты  |  Карта сайта  |  Поиск:  
Русский English
Български
Беларускі
Український
Српски
Hrvatski
Română
Polski
Slovenský
Magyar
AudiManual.ru
 
 
 
 
 
 
 
 
 
 
  • AUDI 80
  • AUDI 100
  • AUDI A3
  • AUDI A4
  • AUDI A6
  • AUDI A8
  • AUDI Q
  • ПРОЧИЕ
  • СТАТЬИ
А2 (1999-2005)

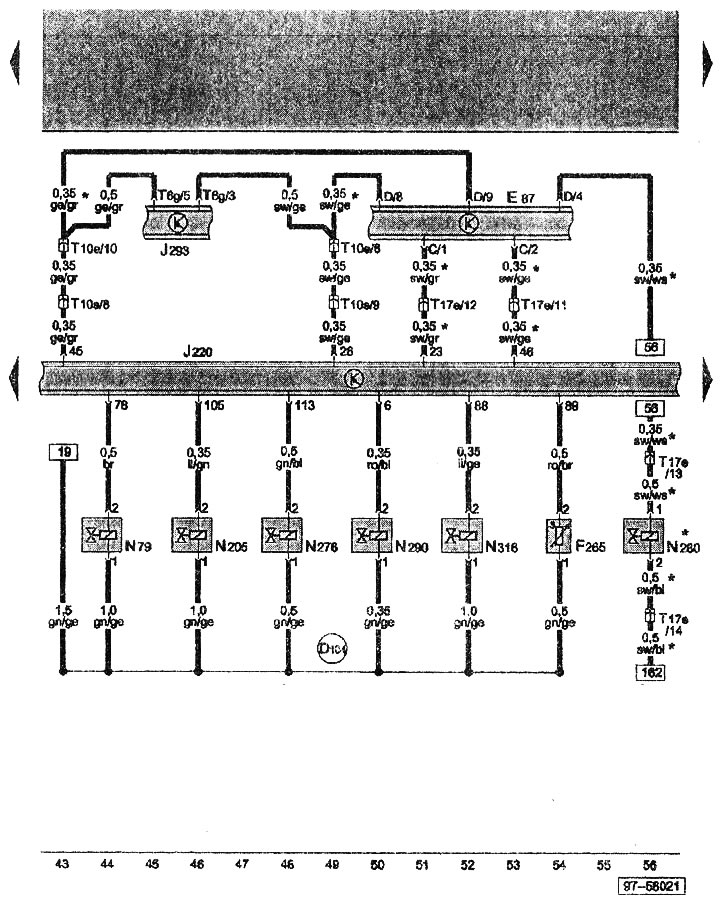
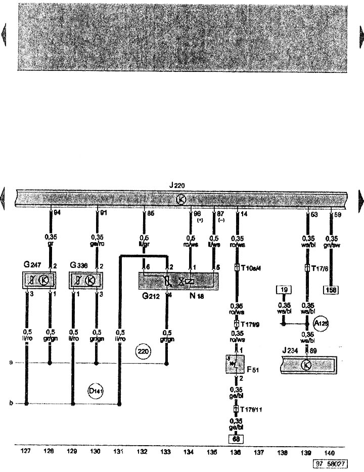
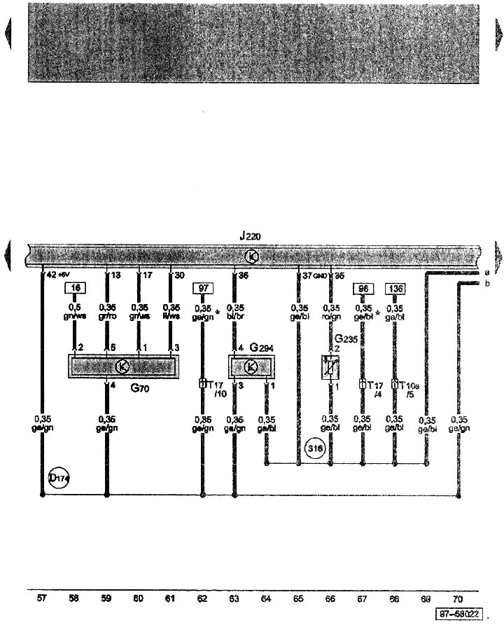
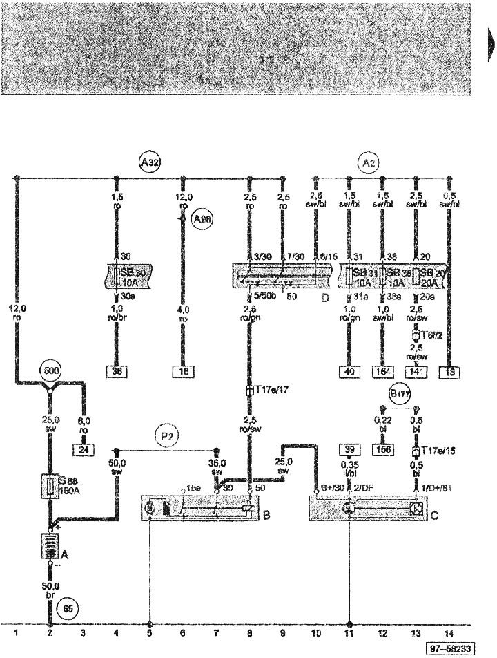
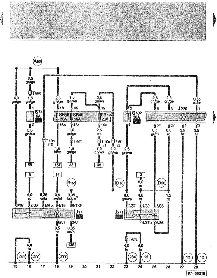
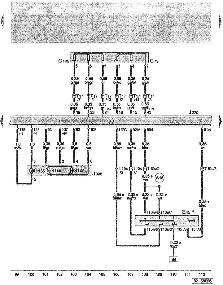
Электрическая схема 1,6 литрового бензинового двигателя BAD (Audi А2)

  • Главная
  • Ауди
  • А2 (1999-2005)
  • Электрооборудование
  • Электрические схемы
  • Электрическая схема 1,6 литрового бензинового двиг...
            0

Электрическая схема 1,6 литрового бензинового двигателя BAD



























Обозначения, использующиеся на схемах электрооборудования находятся здесь →
Статью проверил автоэксперт Алексей Иванов
Эта статья доступна на английском, болгарском, белорусском, украинском, сербском, хорватском, румынском, польском, словацком, венгерском

Поделитесь информацией:
Предыдущие статьи
Ауди А2: Электрические схемы
Следующие статьи

Электрическая схема 1,4 литрового дизельного двигателя BHC
Электрическая схема 1,4 литрового дизельного двигателя ATL
Электрическая схема 1,4 литрового дизельного двигателя AMF
Электрическая схема 1,4 литрового бензинового двигателя BBY
Электрическая схема отопления и климатической установки
Обозначения, использующиеся на схемах электрооборудования


Похожие статьи других моделей автомобилей Ауди:
Система питания бензинового двигателя Audi 80 Б3 (1986-1991)
Система смазки 6-ти цилиндрового бензинового двигателя Audi 100 С4 (1990-1994)
Запуск двигателя от вспомогательного источника питания Audi A3 Typ 8L (1996-2003)
Функционирование системы управления и впрыска бензинового двигателя Audi A4 Б6 (2000-2006)
Схема 4-3. Аккумулятор, стартер, генератор, реле блокировки запуска двигателя Audi A6 С5 Allroad (1999-2005)
Масляный поддон и масляный насос бензинового двигателя 2,8 л Audi A8 Д2 (1994-2002)
Номер двигателя Audi Q5 Typ 8R (2008-2017)
Ссылка на эту страницу в разных форматах
HTMLTextBB Code


Комментарии посетителей


Нет еще комментариев


Сколько будет 35 + 16 =
       




Audi A2(1999-2005) 
  • Общая информация
  • Введение в руководство
  • Техническое обслуживание
  • Двигатель 1,4 л (бензин)
  • Ремонт двигателя
  • Система смазки
  • Система охлаждения
  • Система выхлопа ОГ
  • Двигатель 1,6 л (бензин)
  • Ремонт двигателя
  • Система смазки
  • Система охлаждения
  • Система выхлопа ОГ
  • Двигатель 1,2 л (дизель)
  • Ремонт двигателя
  • Система смазки
  • Система охлаждения
  • Впрыск и турбонаддув
  • Двигатель 1,4 л (дизель)
  • Ремонт двигателя
  • Система смазки
  • Система охлаждения
  • Система турбонаддува
  • Система питания
  • Система впрыска топлива
  • Система выхлопа ОГ
  • Трансмиссия
  • Механическая коробка 02J
  • Механическая коробка 02T
  • Механическая коробка 085 DS
  • Шасси
  • Подвеска автомобиля
  • Рулевое управление
  • Тормозная система
  • Кузов
  • Экстерьер
  • Интерьер
  • Сиденья
  • Двери, замки и окна
  • Система безопасности
  • Отопление и кондиционирование
  • Электрооборудование
  • Силовые устройства
  • Оборудование и приборы
  • Стеклочистители и омыватели
  • Освещение и лампы
  • Выключатели и переключатели
  • Электрические схемы
 
Анекдот про автомобили:
хочу ещё один
 
AudiManual.ru © 2017-2025 · Мобильная версия · Обратная связь · Карта сайта: EN BG BY UA RS HR RO PL SK HU · Поиск по сайту · Новости и статьи
80 Б2 · 80 Б3 бензин · 80 Б3 · 80 Б4 · 100 С3 дизель · 100 С3 бензин · 100 С3 · 100 С4 бензин · 100 С4 · A3 Typ 8L · A4 Б5 бензин · A4 Б5 · A4 Б6 бензин · A4 Б6 · A4 Б7 · A6 С4 · A6 С5 · A6 С5 Allroad · A8 Д2 · Q5 Typ 8R · Audi А2 · Автомобильные новости · Устройство и ремонт авто · Продлеваем жизнь авто · Регулировка карбюраторов · Зарядные устройства · Автомобильная электроника 0.047