Ремонт Chevrolet Ремонт Toyota Ремонт Honda Ремонт AvtoVAZ Ремонт Mercedes-Benz Ремонт BMW Ремонт Opel
Главная  |  Контакты  |  Карта сайта  |  Поиск:  
Русский English
Български
Беларускі
Український
Српски
Hrvatski
Română
Polski
Slovenský
Magyar
AudiManual.ru
 
 
 
 
 
 
 
 
 
 
  • AUDI 80
  • AUDI 100
  • AUDI A3
  • AUDI A4
  • AUDI A6
  • AUDI A8
  • AUDI Q
  • ПРОЧИЕ
  • СТАТЬИ
Typ 8L (1996-2003)

Вентилятор охлаждающей жидкости, вентилятор свежего воздуха (Audi A3 Typ 8L)

  • Главная
  • Ауди A3
  • Typ 8L (1996-2003)
  • Электрооборудование
  • Электрические схемы
  • Вентилятор охлаждающей жидкости, вентилятор свежег...
            0
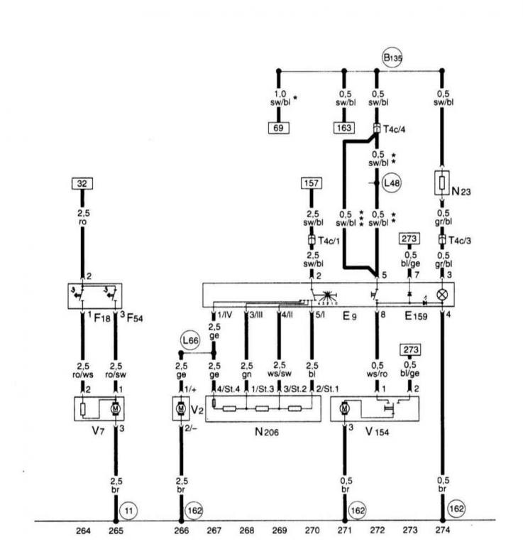
Вентилятор охлаждающей жидкости, вентилятор свежего воздуха.
Вентилятор охлаждающей жидкости, вентилятор свежего воздуха.
Статью проверил автоэксперт Никита Рудаков
Эта статья доступна на английском, болгарском, белорусском, украинском, сербском, хорватском, румынском, польском, словацком, венгерском

Поделитесь информацией:
Предыдущие статьи
Ауди А3 Typ 8L: Электрические схемы
Следующие статьи

Блок панели приборов, комби-процессор в блоке панели приборов,…
Блок панели приборов, комби-процессор в блоке панели приборов,…
Блок панели приборов, комби-процессор в блоке панели приборов,…
Блок панели приборов, комби-процессор в блоке панели приборов,…
Аккумуляторная батарея, стартер, генератор, блок…
Прибор управления для Simos, реле топливного насоса, инжекторы,…
Прибор управления для Simos, датчик детонации, датчик числа…
Прибор управления для Simos, блок управления дроссельной…


Похожие статьи других моделей автомобилей Ауди:
Сливание охлаждающей жидкости Audi 80 Б3 (1986-1991, бензин)
Уровень охлаждающей жидкости Audi 100 С3 (1982-1990, дизель)
Проверка функционирования системы охлаждения и… Audi A4 Б6 (2000-2006)
Автономный отопитель и вентилятор Audi A6 С5 (1997-2004)
Замена охлаждающей жидкости Audi A8 Д2 (1994-2002)
Радиатор и вентилятор радиатора Audi Q5 Typ 8R (2008-2017)
Слив и залив охлаждающей жидкости Audi А2 (1999-2005)
Ссылка на эту страницу в разных форматах
HTMLTextBB Code


Комментарии посетителей


Нет еще комментариев


Сколько будет 25 + 47 =
       




A3(8L, 1996-2003) 
  • Общая информация
  • Инструкция по эксплуатации
  • Техническое обслуживание
  • Силовой агрегат
  • Ремонт двигателя
  • Система смазки
  • Система охлаждения
  • Система питания
  • Система впрыска топлива
  • Система выпуска
  • Система зажигания
  • Трансмиссия
  • Механическая коробка передач
  • Автоматическая коробка передач
  • Сцепление и приводные валы
  • Шасси
  • Тормозная система
  • Передняя подвеска
  • Задняя подвеска
  • Рулевое управление
  • Кузов
  • Вентиляция и отопление
  • Экстерьер (наружные элементы)
  • Интерьер (внутренние элементы)
  • Двери, крышки и окна
  • Электрооборудование
  • Силовые устройства
  • Освещение и приборы
  • Электрические схемы
 
Анекдот про автомобили:
хочу ещё один
 
AudiManual.ru © 2017-2025 · Мобильная версия · Обратная связь · Карта сайта: EN BG BY UA RS HR RO PL SK HU · Поиск по сайту · Новости и статьи
80 Б2 · 80 Б3 бензин · 80 Б3 · 80 Б4 · 100 С3 дизель · 100 С3 бензин · 100 С3 · 100 С4 бензин · 100 С4 · A3 Typ 8L · A4 Б5 бензин · A4 Б5 · A4 Б6 бензин · A4 Б6 · A4 Б7 · A4 Б8 · A6 С4 · A6 С5 · A6 С5 Allroad · A8 Д2 · Q5 Typ 8R · Audi А2 · Автомобильные новости · Устройство и ремонт авто · Продлеваем жизнь авто · Регулировка карбюраторов · Зарядные устройства · Автомобильная электроника 0.023