Ремонт Chevrolet Ремонт Toyota Ремонт Honda Ремонт AvtoVAZ Ремонт Mercedes-Benz Ремонт BMW Ремонт Opel
Главная  |  Контакты  |  Карта сайта  |  Поиск:  
Русский English
Български
Беларускі
Український
Српски
Hrvatski
Română
Polski
Slovenský
Magyar
AudiManual.ru
 
 
 
 
 
 
 
 
 
 
  • AUDI 80
  • AUDI 100
  • AUDI A3
  • AUDI A4
  • AUDI A6
  • AUDI A8
  • AUDI Q
  • ПРОЧИЕ
  • СТАТЬИ
Typ 8L (1996-2003)

Прибор управления для Simos, реле топливного насоса, инжекторы, система зажигания... (Audi A3 Typ 8L)

  • Главная
  • Ауди A3
  • Typ 8L (1996-2003)
  • Электрооборудование
  • Электрические схемы
  • Прибор управления для Simos, реле топливного насос...
            0
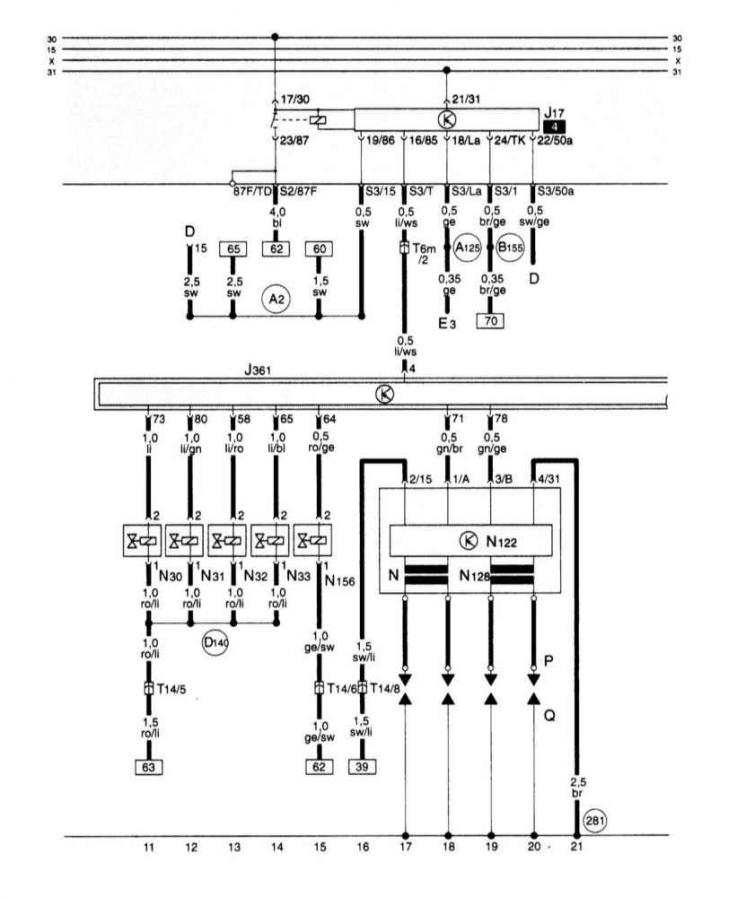
Прибор управления для Simos, реле топливного насоса, инжекторы, система зажигания, клапан переключения впускного трубопровода.
Прибор управления для Simos, реле топливного насоса, инжекторы, система зажигания, клапан…
Статью проверил автоэксперт Никита Рудаков
Эта статья доступна на английском, болгарском, белорусском, украинском, сербском, хорватском, румынском, польском, словацком, венгерском

Поделитесь информацией:
Предыдущие статьи
Ауди А3 Typ 8L: Электрические схемы
Следующие статьи

Аккумуляторная батарея, стартер, генератор, блок…
Вентилятор охлаждающей жидкости, вентилятор свежего воздуха
Блок панели приборов, комби-процессор в блоке панели приборов,…
Блок панели приборов, комби-процессор в блоке панели приборов,…
Прибор управления для Simos, датчик детонации, датчик числа…
Прибор управления для Simos, блок управления дроссельной…
Прибор управления для Simos, датчик кислорода, измеритель массы…
Блок панели приборов, комби-процессор в блоке панели приборов,…


Похожие статьи других моделей автомобилей Ауди:
Электросхема топливного насоса, системы впрыска топлива, блока… Audi 80 Б4 (1991-1996)
Блок управления электронной системой зажигания с регулированием… Audi 100 С4 (1990-1994, бензин)
Блок управления многоточечным впрыском, система зажигания,… Audi A4 Б5 (1994-2001, бензин)
Электросхема блока управления Мотроник, реле топливного насоса,… Audi A6 С5 (1997-2004)
Шкив насоса усилителя рулевого управления Audi A8 Д2 (1994-2002)
Датчик уровня топлива, подкачивающий топливный насос, блок… Audi Q5 Typ 8R (2008-2017)
Магнитола или навигационная система Plus — активация защитного… Audi А2 (1999-2005)
Ссылка на эту страницу в разных форматах
HTMLTextBB Code


Комментарии посетителей


Нет еще комментариев


Сколько будет 45 + 10 =
       




A3(8L, 1996-2003) 
  • Общая информация
  • Инструкция по эксплуатации
  • Техническое обслуживание
  • Силовой агрегат
  • Ремонт двигателя
  • Система смазки
  • Система охлаждения
  • Система питания
  • Система впрыска топлива
  • Система выпуска
  • Система зажигания
  • Трансмиссия
  • Механическая коробка передач
  • Автоматическая коробка передач
  • Сцепление и приводные валы
  • Шасси
  • Тормозная система
  • Передняя подвеска
  • Задняя подвеска
  • Рулевое управление
  • Кузов
  • Вентиляция и отопление
  • Экстерьер (наружные элементы)
  • Интерьер (внутренние элементы)
  • Двери, крышки и окна
  • Электрооборудование
  • Силовые устройства
  • Освещение и приборы
  • Электрические схемы
 
Ты точно не уснешь от скуки и смотреть тут доставит одно удовольствие.

Много не потребуется, если нажмите чтобы узнать больше, ведь это полезно узнать.
 
Анекдот про автомобили:
хочу ещё один
 
AudiManual.ru © 2017-2025 · Мобильная версия · Обратная связь · Карта сайта: EN BG BY UA RS HR RO PL SK HU · Поиск по сайту · Новости и статьи
80 Б2 · 80 Б3 бензин · 80 Б3 · 80 Б4 · 100 С3 дизель · 100 С3 бензин · 100 С3 · 100 С4 бензин · 100 С4 · A3 Typ 8L · A4 Б5 бензин · A4 Б5 · A4 Б6 бензин · A4 Б6 · A4 Б7 · A4 Б8 · A6 С4 · A6 С5 · A6 С5 Allroad · A8 Д2 · Q5 Typ 8R · Audi А2 · Автомобильные новости · Устройство и ремонт авто · Продлеваем жизнь авто · Регулировка карбюраторов · Зарядные устройства · Автомобильная электроника 0.074